Установки "СТОК" в последние годы все чаще используют на пассажирских судах, т.к. это позволяет достичь максимальной рентабельности из-за все время повышающихся расценок за сдачу сточных вод на суда-сборщики и береговые приемные сооружения.

на т/х пр.301 «Принцесса Днепра»
смонтирована установка СТОК-50М»
В этом случае окупаемость затрат на дооборудование судна установкой "СТОК" происходит практически за одну навигацию.
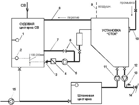
Ниже приведена принципиальная схема привязки установки "СТОК". Выделенными линиями показаны вновь монтируемые трубопроводы. Непременным условием является наличие на судне сборной цистерны сточных вод, т.к. автоматическая работа установки обеспечивается от датчиков уровня, врезанных в цистерну, а подающий насос должен быть отрегулирован на требуемую производительность.
1,2 - датчики верхнего и нижнего уровня, обеспечивающие работу установки в автоматическом режиме;
3 - клапан невозвратно-запорный;
4 – грязевая коробка (механический фильтр);
5 - насос типа СМ (входит в комплект поставки);
6 – клапана для регулировки производительности установки;
7 – трубопровод байпаса;
8 - трубопровод аварийного перелива;
9 – воздушный трубопровод;
10 - трубопровод подачи промывочной воды;
11 - насос откачки шлама типа ВКС (входит в комплект поставки);
12 - насос откачки очищенной воды типа ВКС (входит в комплект поставки);
13 – клапан для отбора проб;
14 – клапан невозвратно-запорный (сброс воды за борт);
15 – судовой осушительный насос.
Наименование предприятия: "Экос", ООО
Страна: Россия
Город: Санкт-Петербург
Адрес: 198152, а/я 51
Телефон: (812) 783-0473, 8-921-781-2797, 962-9557
Факс: (812) 783-0473
E-Mail: ekos@ekos.sp.ru
URL: http://www.ekos.su


















